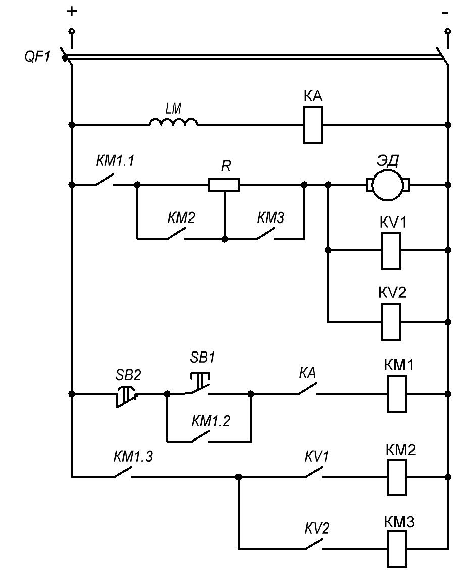
Схема пуска двигателя постоянного тока независимого возбуждения в функции ЭДС
Рассмотрим схему пуска двигателя постоянного тока независимого возбуждения в функции ЭДС (скорости)
При данной схеме скорость вращения двигателя определяется косвенным путём, т.е. изменением ЭДС в цепи якоря, значение которой увеличивается с ростом угловой скорости двигателя.
Управление в функции ЭДС (или скорости) реализовано при помощи реле напряжения KV, которые настроены на срабатывания при различных значениях ЭДС в цепи якоря.
Перед изучением принципа работы схемы — рекомендуется ознакомиться с данным материалом.
Принцип работы схемы
Включением автоматического выключателя QF1, напряжение поступает на обмотку возбуждения LM двигателя и катушку КА, которое замыкает свой контакт КА. Реле минимального тока КА служит для защиты двигателя от обрыва в цепи возбуждения.
После нажатия кнопки “Пуск” SB1, запитывается магнитный пускатель КМ1, который замыкает контакты:
- КМ1.2 — шунтирует кнопку “Пуск” (позволяет не удерживать кнопку SB1 в нажатом положении)
- КМ1.1 в цепи якоря — двигатель запускается с включенными в цепь якоря двумя ступенями реостата, так как контакторы КМ2 и КМ3 питания не получают.
- КМ1.3 в цепи питания катушки магнитных пускателей КМ2 и КМ3, контакты которых остаются в исходном положении до срабатывания реле KV1 и KV2.
Двигатель разгоняется по искусственной характеристике 1.
С ростом скорости растет и ЭДС в цепи якоря, и напряжение на катушках реле KV1, KV2. При скорости ω1 (равной n1) срабатывает реле KV1 которое замыкает контакт KV1 после чего на катушку КМ2 подаётся напряжение. КМ2 в свою очередь шунтирует своим контактом KM2 первую ступень реостата.
Дальнейший разгон двигателя происходит по искусственной характеристике 2. При достижении скорости ω2 (равной n2) ЭДС в цепи якоря достигает значения достаточного для срабатывания реле KV2.
Реле напряжения KV2 замыкает контакт KV2, что приводит к срабатыванию КM3 и шунтированию второй ступени реостата контактом КM3.
Двигатель выходит на естественную механическую характеристику 3 по которой достигает своей номинальной скорости вращения. Пуск двигателя постоянного тока независимого возбуждения (ДПТ НВ) в функции ЭДС окончен.
